В проводной телефонной связи применялись, а кое где ещё и применяются несколько способов спаривания абонентских телефонных линий.
К первому способу можно отнести АВУ (на отдельной странице), оно же по сути не является блокировкой ибо ни кого не блокирует.
Второй способ типичен для городских линий и потому условно его называют городской блокиратор. При этом способе в помещениях абонентов или в подъездной нише устанавливаются два небольших пластиковых блока, которые и разделяют телефоны. Именно этот тип спаривания или блокировки описан далее.
В сельской местности чаще использовался третий тип спаривания (блокировки), там, для коммутации, активно использовалось заземление, и сам блокиратор представлял собой металлический блок с двумя реле (один на двоих). К таким блокираторам чаще применялось понятие сельский блокиратор.
Следует отметить, что в настоящее время от всех типов блокировки избавляются прокладкой дополнительных линий, а городские (диодные) блокираторы сейчас больше напоминают отдельную радиодеталь, а не то, что нарисовано в учебнике.
Способ разделения цепей спариваемых телефонных аппаратов заключается в том, что последовательно со схемами телефонных аппаратов включают диоды, которые открывают путь току в один аппарат и запирают в другой.
Спаренные телефонные аппараты с диодами подключают к проводам общей абонентской линии, имеющим различную полярность.
Включение диодов в разговорный тракт усложняет посылку вызывного тока. Последовательно с сигнально-вызывным устройством АТС и линией включается станционная батарея, что необходимо для срабатывания приборов АТС при снятии абонентом микротелефонной трубки в момент поступления вызова. Поляризованный звонок работает от переменной составляющей вызывного тока, а постоянный ток от станционной батареи не проходит через звонок, так как последовательно с ним включен конденсатор.
В связи с тем, что диод включен последовательно со звонком и конденсатором, по цепи звонка переменная составляющая вызывного тока не пройдет, так как конденсатор зарядится до амплитудного значения импульса вызывного тока через открытые диоды с малым прямым сопротивлением и ток в цепи прекратится.
До поступления следующего импульса вызывного тока конденсатор практически не разряжается через закрытые диоды. Работа звонка обеспечивается разрядной цепочкой, благодаря которой конденсатор разряжается к моменту поступления очередного импульса.
При поступлении импульса под действием зарядного тока звонок перебрасывает якорь с ударником в одном направлении, а при разряде конденсатора через разрядную цепочку ток в звонке меняет направление и якорь с ударником перебрасывается обратно.

На телефонных сетях нашли широкое применение диодно-транзисторные приставки ДТП-1 и ДТП-2 (рис. а-г), которые состоят из двух полупроводниковых диодов, транзистора и резистора. Диоды вместе с разрядной цепочкой (последовательно соединенных резистора и транзистора) смонтированы на пластмассовом основании и закрыты крышкой. Действие такой разрядной цепи основано на принципе восстановимого пробоя коллекторного перехода транзистора с закороченной базой при достаточном ограничении коллекторного тока.
При повышении напряжения транзистор пробивается, его сопротивление резко уменьшается и с уменьшением приложенного напряжения коллекторный переход восстанавливается.
Напряжение на конденсаторе в паузах между импульсами вызывного тока уменьшается не до нуля, в результате чего разрядная цепь запирается. Кроме того, разрядная цепь, открыта во время нарастания напряжения на конденсаторе, уменьшает накопленную энергию, что при разряде конденсатора приводит к понижению уровня громкости звонка.
Кроме приставок ДТП-1 и ДТП-2 на телефонной сети применяют диодно-тиратронную приставку АП-1, на основании которой находятся два диода, тиратрон, два резистора и конденсатор (рис. д).
Эта приставка с более сложной управляемой разрядной цепью не имеет недостатка диодно-транзисторной приставки. При включении в цепь тиратрона с цепочкой задержки RC, подключенной к управляющей сетке, значительно повышается уровень громкости звонка.
Способ включения спаренных телефонных аппаратов имеет ряд достоинств: нет необходимости в установке релейных блокираторов; не требуется устраивать на абонентских пунктах или вблизи от них заземления; исключается перехват входящего вызова; возможно использование абонентских линий предельной длины, допускаемой системой станции; достигается более полное использование емкости АТС.
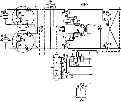
Комплект спаренных аппаратов. Телефонные аппараты с диодно-транзисторными приставками включаются на АТС в комплекты спаренных аппаратов (КСА). Каждая стойка имеет 100 КСА и позволяет включать 200 телефонных аппаратов.

Комплект спаренных аппаратов имеет три реле А, Б, В, полупроводниковые диоды и другие элементы.
В линию абонента от общестативного трансформатора для периодического изменения полярности разговорных проводов непрерывно поступает переменный ток напряжением 36 В и частотой 50 Гц. Положительный и отрицательный полупериоды тока подаются на линию через обмотки реле А и Б. Когда микротелефонные трубки лежат на спаренных аппаратах, ток недостаточен для срабатывания реле А и Б.
При снятии абонентом ТА1 микротелефонной трубки ток будет проходить по цепи: обмотка трансформатора Т, предохранитель F1, обмотка 1, 2 реле А, контакты 51-52 реле В, провод Л2 абонентской линии, диод V2 приставки, телефонный аппарат ТА/, диод VI приставки, провод Л1, контакты 12-11 реле Б (КСА), диод V2, предохранитель F2, трансформатор Т; в результате этого срабатывает реле А. В этой цепи реле Б не работает, так как оно зашун-тировано диодом V2. Реле А, сработав своими контактами 31-32 и 12-13 через контакты 33-34 реле В, находящиеся в замкнутом положении, создает шлейф, закорачивающий провода в сторону абонентского комплекта. Это создает цепь срабатывания линейного реле, что приводит к отысканию свободного выхода к приборам АТС.
В результате срабатывания реле и других приборов АТС линейные провода переключаются от обмоток реле А и Б к абонентскому комплекту. Абонент слышит сигнал ответа станции и может набрать номер. В этот момент напряжение на линейных проводах устанавливается такой полярности, что диоды приставки аппарата второго абонента оказываются запертыми.
То же происходит при снятии микротелефонной трубки вторым абонентом, но тогда вследствие изменения полярности проводов шунтируется диод приставки первого телефонного аппарата.
В настоящее время наряду с КСА-54 широко применяют устройство СУС-54, которое можно устанавливать на АТС любой системы. Оно не требует значительного объема монтажных работ и выделения дополнительных площадей, так как представляет собой подвесную плиту, котора помещается между рядами стативов автоматного зала АТС; СУС-54 имеет значительно меньше элементов, чем КСА.
Устройство СУС-54 дает возможность абонентам спаренных телефонных аппаратов пользоваться автоматической междугородной телефонной связью, оно более экономично и надежно в эксплуатации.
Применение блокираторов было вызвано нехваткой абонентских линий и позволяло подключить к АТС дополнительные номера. В настоящее время применение блокираторов не приветствуется из-за усложнения аппаратуры АТС и присущих им недостатков:
- отсутствует возможность связи между спаренными аппаратами;
- невозможность пользоваться телефонной связью при занятости линии другим абонентом;
- так как при занятии линии абонентом спаренного ТА напряжение на схемах подключения другого абонента проподает, то в тех кнопочных ТА , где отсутствует дополнительное питание микросхемы номеронабирателя, возможна потеря номеров,находящихся в памяти;
- поскольку в спаренных телефонных линиях используется пониженное напряжение вызывного сигнала, то вызывные устройства некоторых зарубежных ТА могут не работать ( не зонить );
- в тех ТА где ипользуется ЖК индикатор и питание ТА осуществляется от телефонной линии яркость индикатора будет изменятся с частотой переключения блокиратора;
- если поменять местами клеммы подключения к линии приставки диодного разделения цепей, то можно подключится параллельно телефону другого абонента.